【傻瓜教程】PROFIBUS-DP通讯距离和中继器的使用方法(今晚公开课 8点 老地方 不见不散!)
温馨提示:
今晚,5月26日,20:00-21:00,工控班长主讲的“EPLAN P8 电气制图(二)”工控公开课如期而至。本节课将涉及“黑盒子、PLC盒子使用、EPLAN与STEP7符号表的导入、关联参考、各种报表的生成方法”等多方面内容,其中奥妙,且听工控班长为大家一一道来。记得一定要按时来上课哦!(参与方式见正文后面!)
与剑指工控携手零距离、零成本的分享具有实用价值的工控技术与工控心得,共同学习,共同进步!
老时间、老地点、不见不散!
(第五期工控课录屏视频,请点击文尾“阅读原文”)
剑指工控
正 文
PROFIBUS-DP的通讯距离和波特率的关系:
由于PROFIBUS协议的通讯长度受波特率的限制,现场使用PROFIBUS通信的过程中,经常出现要保证一定的传输率,但是总线却超出规定长度的问题,在这种情况下就需要使用RS485中继器。
-
自动搜索数据传输速率
-
数据传输速率 45.45 kbit/s
-
24 V DC 电源显示
-
显示段 1 和段 2 的总线状态
-
通过开关将段 1 和段 2 隔离
-
当打开终端电阻时,可以隔离右侧的段
-
在出线静态干扰时,将段 1 和段 2 去耦合
-
增加站点数和扩展距离
-
段间光电隔离
-
调试启动帮助
-
用于断开段的开关
-
显示总线活动
-
对不正确插入终端电阻器的区段加以隔离
中继器使用要诀:
中继器要增距离,上下之间才可以。
一根总线不接撇,电阻打到ON那里。
MODE开关最要紧,不能拨到OFF里。
【解析】
“中继器要增距离,上下之间才可以”中继器只有在上下总线段间起放大作用。如图1所示,中继器可以接4根DP电缆,分别对应的端子为A1B1,A1’B1’和A2B2,A2’B2’,其中A1B1,A1’B1’为总线段1,A2B2,A2’B2’为总线段2。只有总线段1和总线段2之间的数据信号才会放大。
图1 PROFIBUS RS485中继器 面板图
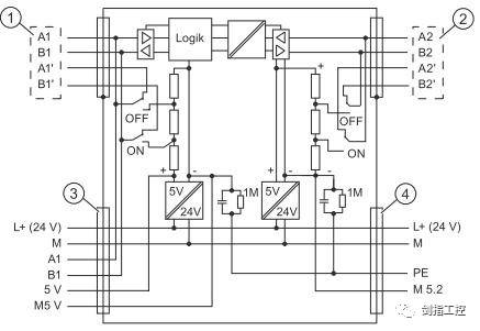
“一根总线不接撇,电阻打到ON那里” 从其内部电路图(图2)也可看出,端子号带撇的端子只是短接,因为左右之间短接同一个信号,所以没有信号放大作用。第二句话是说的中继器上终端电阻的设置问题。从图1中可以看到,中继器上有两个终端电阻S1和S2,分别对应总线段1和总线段2。从图2中可以看出,终端电阻如果拨到ON的位置的话,会在总线AB之间接入一个电阻,同时会将端子号带撇的端子与同组的端子断开。因此,如果中继器是本网段总线上最后一个站点的话,应将DP总线接入端子号不带撇的端子上,同时将终端电阻拨到ON的位置。如果总线只接A1B1,终端电阻S1就要拨到ON位置。如果只接到A2B2,那么终端电阻S2就拨到ON。如果一个总线段的4个端子都接线了,那么对应的终端电阻就不激活。
图2 PROFIBUS RS485中继器 内部电路图
通过图3.图4.图5说明中继器能够延长的电缆长度以及不同接线方式下终端电阻的设置(假设传输率是在1.5M bit/s)
图3
图4
图5
“MODE开关最要紧,不能拨到OFF里”中继器最中间的MODE开关,是中继器工作的开关,如果拨到OFF位置的话,总线段1和总线段2之间是完全隔开的,之间根本没有信号通过也就没有信号放大功能。
参加剑指工控免费公开课的方法:
加入剑指工控-技术群QQ群:69507531
(为防止各种营销的进群发广告,大家申请入群是注明姓名-行业-地区)
(剑指工控-QQ技术群,扫码加入)
讲师简介
-


